
食品行業范圍比較廣泛,根據其加工產品以及工藝的不同,所產生的水體水量也是不盡相同,因此,樂中環保就簡單簡述食品污水處理機器設備的工作原理及應用特點。
一、食品方面污水處理設備的工作原理:
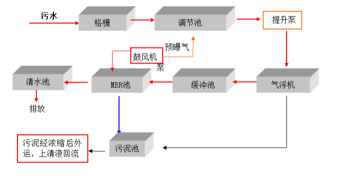
食品污水處理機器設備的處理通常選用物化法(氣浮、混凝沉淀、吸附等),但其除去效率不穩定、運行成本高、管理使用不方便。食品污水便會進去往食品污水處理機器設備里,大部分的機器設備會選用生化工藝處理。生化處理選用A2O法工藝處理。由于污水中有機物濃度值較高,且含有許多大分子空氣污染源,馬上選用好氧處理會使處理效率高略低。
生化處理前端選用連續發酵工藝處理,利用連續發酵反映可使肉食品加工水里大分子難溶解有機物轉換為水分易溶解的有機物,出水量的可生化特點得到改進,這促使好氧處理一部分的等待時間低于傳統式工藝處理。
除此之外,懸浮固體被水解反應為可溶化合物,使污泥得到平穩處理。
二、食品污水處理設備特點:
1.食品污水處理設備密閉性好,作業條件好,繼續作業能夠強,處理能夠大。
2.食品污水處理設備價格體系便宜,應用成本比較較底,維護保養成本極低,維修簡單。
3.食品污水處理設備各單元構成完全,使用效率高。
4.食品污水處理設備自動式控制、不需要專業性人員處理。
5.食品污水處理設備以優質生化處理為中心,集生化處理、沉積、過濾、消毒等單元處理為一體,處理水體性好。
如果您有生活污水、養殖污水、食品污水及其它高難度廢水處理設備的采購需求及相關問題,樂中環??梢詾槟峁I的服務和解決方案。也非常歡迎您登錄我們的官方網站m.xuzhenting.cn 進行瀏覽咨詢!
銷售人員電話 152-4428-9576
技術人員電話 151-6542-8330
相關推薦:
(本文為樂中環保原創文章,轉載請保留版權和出處:http://m.xuzhenting.cn/show/xxy/1415)
本站標簽:養殖污水處理設備,溶氣氣浮機,生活污水處理設備,食品污水處理設備

